Форум по автобезопасности -
автосигнализации
Контакты
Тема
:
DXL3000 подключение концевиков дверей
Показать сообщение отдельно
SerjioTT
Новичок
Регистрация: 07.12.2011
Сообщения: 26
Репутация:
10
07.12.2011, 13:35
DXL3000 подключение концевиков дверей
#
1
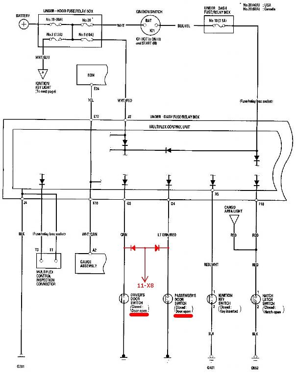
при подключении концевиков дверей ко входу pandora dxl3000 возник такой вопрос: можно ли подключить 2 двери, которые изначально каждая на отдельном проводке, к одному единственному отрицательному входу сигналки?
т.к. в этом случае получится объединение сигналов с концевиков решил подключить их через диоды ко входу 11-Х8 по схеме на рисунке.
будет ли в этом случае сигнализация корректно видеть открывания, закрывания дверей???
Миниатюры
Меню пользователя SerjioTT
Посмотреть профиль
Найти ещё сообщения от SerjioTT