Форум Авто Сигнализаций

Форум Авто Сигнализаций (http://www.alarmforum.ru/index.php)
-   Pandora, Pandect (http://www.alarmforum.ru/forumdisplay.php?f=12)
-   -   Проблема "холодного" автозапуска LX3250 (http://www.alarmforum.ru/showthread.php?t=10281)

AL_WRC 09.01.2014 17:33

Проблема "холодного" автозапуска LX3250
 
Вложений: 4
Добрый день.

Toyota Corolla Spacio 1998 AE111, Pandora LX3250.

Проблема: недокручивает/перекручивает стартер.

Прошивка последняя, настроена крутить начиная от 0,8 секунд. Стоит отслеживание по тахометру, откалибровано. Теплый двигатель заводит нормельно. С наступлением холодов если температура двигателя опускается меньше ноля происходит следующее: стартую с брелка, первая попытка, крутит совсем чуть-чуть и не заводится, брелок "говорит" не завелась, делает паузу, вторая попытка, заводится и сильно перекручивает стартер.

На авто стоит двигатель 4A-FE. Инжекторный. Подкачивающего топливного насоса не имеет, т.е. топливный насос работает только при заведенном двигателе. Впрыск в коллектор. Двигатель приходится крутить, потому что в топливной магистрали нет давления (пока поднимется давление, пока впрыснет в коллектор и попадет в цилиндры). Имеется дополнительная общая форсунка холодного пуска. Чем холоднее, тем больше топлива она впрыскивает при запуске. Когда двигатель сильно охлаждается масло в нем и жидкость в автомате густеют, кроме того цилиндры холодные. При попытке завести двигатель коленвал вращается медленнее, цилиндры соответственно наполняются медленне и для пуска нужно стартеру покрутить буквально на долю секунды больше. Когда же происходит второй пуск возникает сильное перекручивание стартера, поскольку в цилиндры попало много топлива плюс во вторую попытку в магистрали почти рабочее давление и форсунка холодного пуска еще добавляет порцию топлива. Поэтому двигатель заводится практически мгновенно как только включается стартер. Сильный перекрут по "минимальному времени вращения".

Как я узнал, сига должна обязательно "открутить" минимально установленное время и потом прекратить либо по достижении запрограммированного числа оборотов по тахосигналу, либо докрутить до максимального времени прокрута и "сдаться". У меня минимум настроен 0,8, максимум - 2.

Тахометра на автомобиле нет. Тахосигнал взят с диагностического разъема. Там имеется специальный контакт для подключения тестового тахометра - IG-.
Вложение 836

Исходя из происходящего предполагаю, что сига как-то не правильно распознает тахосигнал. Она еще при начале пуска двигателя думает, что сигнал соответсвует ХХ, но отрабатывает минимальное время прокручивания 0,8 с. Летом 0,8 хватает, а когда двиг замерзает этого мало. Но сига ошибочно полагает, что достаточно.

Обороты много раз пробовал перезаписать. Вхожу в режим, стартую двиг (естественно прогретый), жду секунд 30 стабильных ХХ и нажимаю Валет.

Если имеет значение - с помощью электронного тахометра узнал, что на разъем IG- импульс приходит 2 раза за один оборот коленвала.

Мой случай схож с http://www.alarmforum.ru/forum12/thread10153.html , но проблемы только с запуском, подключал все добротно.

У меня R1 и R2 подключены к Зажигание 1 и Зажигание 2 соответсвенно, настроены на синхронную работу.

Схема распределителя зажигания
Вложение 837

Также в той похожей теме речь ведут о "На тойотах бывает две цепи стартера (для холодного пуска) - силовая и слаботочная"
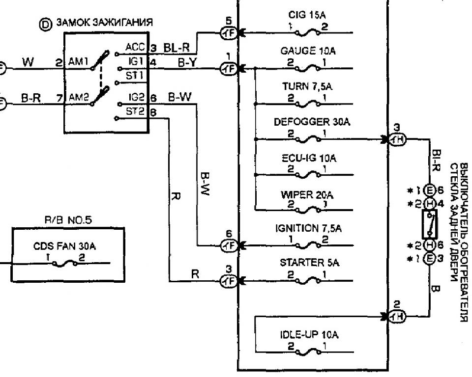
Т.е. замок зажигания такой
Вложение 838

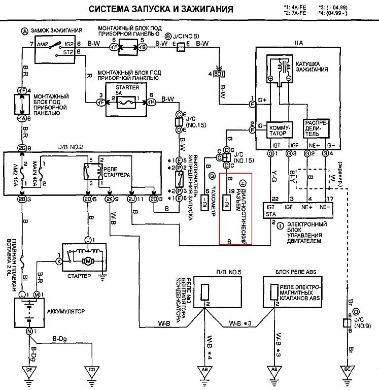
Но согласно полной схеме цепь стартера одна, просто замок стандартный
Вложение 839

Кроме того предыдущая у меня была сигналка старлайн Б9 и подключена она была точно также - все работало. Но у нее контроль запуска был по лампе генератора.

Подскажите, в чем может быть проблема с тахосигналом?

ярослав 09.01.2014 18:06

с форсунки взять тахо.на карине е отлично работает.

AL_WRC 09.01.2014 18:16

Да, такая возможность есть. Но все же хочется понять в чем проблема-то? Не качественный сигнал? Коммутатору плохо? Кстати, форсунка в отличие от IG- дает 1 импульс на один оборот.

CDriver 10.01.2014 06:34

что бы понять возьмите осциллограф и посмотрите что там на этом контакте диагностике твориться при запуске...

AL_WRC 10.01.2014 10:35

Боюсь проблема не в машине.

Просьба к знающим, подтвердите или опровергните слова:
Сигнализация крутит стартер минимально установленное время в любом случае обязательно и продолжает крутить до тех пор, пока не наступит одно из условий - достигнуты записанные обороты или работа стартера длится максимальное установленное время.

После подключения к форсунке и записи оборотов ничего не изменилось. Она крутит "минимальное" время и все.

solo 10.01.2014 13:02

а если поставить не 0,8 а 1,2 сек?
ну, по крайней мере, на зиму

AL_WRC 10.01.2014 14:15

Легко. Но хотелось бы устранить проблему, а не обойти.

TypeS 11.01.2014 01:33

Такая же беда. Когда завожу на холодную стартер крутит 0.8 сек и встает. Со второй попытки уже заводит. Такое чувство, что тахометр дает отсечку. Подцеплял канал тахометра к панели приборов. Запоминал обороты хх. Контакт верный, схемы схожи. LX3257.

SergeyVL 11.01.2014 02:23

У меня та же проблема, сига LX 3250. Тахо подключен с приборки. Стартер крутит 1,5-2 сек и брелок радостно писчит что машина завелась, хотя это не так. Обороты ХХ прописаны.

J@hNnY 11.01.2014 12:05

Цитата:

Сообщение от TypeS (Сообщение 120267)
Такая же беда. Когда завожу на холодную стартер крутит 0.8 сек и встает. Со второй попытки уже заводит. Такое чувство, что тахометр дает отсечку. Подцеплял канал тахометра к панели приборов. Запоминал обороты хх. Контакт верный, схемы схожи. LX3257.

Цитата:

Сообщение от SergeyVL (Сообщение 120270)
У меня та же проблема, сига LX 3250. Тахо подключен с приборки. Стартер крутит 1,5-2 сек и брелок радостно писчит что машина завелась, хотя это не так. Обороты ХХ прописаны.

Такая же фигня, но на Pandora 5000. Вот только заметил, что это связано не с температурой, а с напряжением. Когда машина долго постоит и АКБ проседает. Если поездить (подзарядить АКБ) и сразу попробывать АЗ, все работает.

AL_WRC 12.01.2014 14:19

Вложений: 1
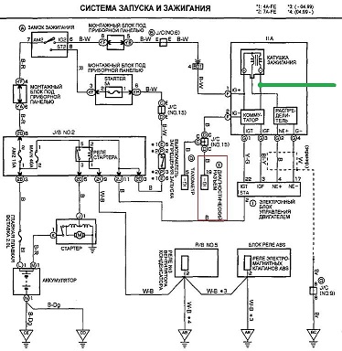
Посоветовали подключить сигу к управляющему сигналу катушки - ничего не изменилось.

Вложение 841


Какие еще будут идеи?

J@hNnY 12.01.2014 19:28

Цитата:

Сообщение от AL_WRC (Сообщение 120352)
Посоветовали подключить сигу к управляющему сигналу катушки - ничего не изменилось.

Какие еще будут идеи?

Долбить Алармтрейд.

alexandr777 12.01.2014 19:58

если вход железа для гена оставили то подпояться , лучше конечно по тахо правильное понимание схватывания разрулить- скачёк видеть надо а не повышение оборотов - в этом реальный их косяк.

Stuk@LOV 13.01.2014 05:01

Подключите провод контроля обратно к выходу "тахометр" и добавьте в эту же точку резистор 1кОм относительно "зажигания".
Думаю все должно заработать.

AL_WRC 13.01.2014 06:57

Stuk@LOV, если не затруднит, начертите схемку, пожалуйста. "На словах" я не очень понимаю.

Добавлено через 1 час 7 минут

Правильно понял?




Вот еще тему нашел. К моему случаю это применимо?
Цитата:

По утрам при морозах во время атозапуска в системе падает напряжение до 9,5 вольт (в момент пуска) и сигналка отключает автозапуск (типа замыкание в цепи), но с ключа заводится

Старик 13.01.2014 07:56

AL_WRC, да, именно так.
Stuk@LOV это предлагал. Честно говоря на такой пожилой автомобиль такую современную систему ставить не приходилось.StarLine такой сигнал видят неплохо (Пандоры, вроде тоже пока не капризничали, но на других авто). Может и поможет. у Вас еще в запасе вариант с контролем по лампе генератора. Хотя добиться нормального контроля по тахометру - предпочтительнее. Странно, что при непосредственном подключении не работает...

AL_WRC 13.01.2014 15:19

Цитата:

Сообщение от Старик (Сообщение 120394)
Странно, что при непосредственном подключении не работает...

Да я сам толком не пойму в чем беда. Может я ошибаюсь? И проблема не в сигнале тахометра?

Вот видео записал, послушайте.

На фоне срабатывает чужая сигналка.
Двигатель сделал несколько оборотов и все. Если оставить вторую попытку - он заведет, но с перекрутом сильным (минимум стоит 0,8 секунды + 0,3 он добавляет после первой неудачной).

Добавлено через 6 часов 47 минут

Результат:

не вариант с резистором



не вариант с резистором и конденсатором



Не работают.
В обоих случаях подключения тахосигнал отсутствует. Об этом свидетельствуют - брелок и тахометр в стробоскопе "Орион СТ-02".

Стробоскоп изначально видит тахосигнал и отображает его верно.

Stuk@LOV 14.01.2014 07:13

Правильней первый вариант...
Не понятно почему не работает...
В итоге на входе сиг. должны быть импульсы отрицательной полярности (проверить по светодиод ной контрольке).

AL_WRC 14.01.2014 09:39

У меня уже начинаются самые невероятные идеи))) %)

Может проблема не в самом тахосигнале, а том, как он записан?

Кто-нибудь знает по какому принципу сига обучается?
Например, заводим, ждем устойчивых холостых - сига все время считает обороты. А при нажатии кнопки ВАЛЕТ она из всех показаний сохраняет самое маленькое значение.

Так вот, у меня тачка, даже если прогрета, при повтором запуске не скидывает полностью обороты на ХХ пока немного не проедишь/не прогазуешь (летом такого не замечал). Держит чуть больше оборотов.
И еще особенность - когда отпускаешь педаль газа срабатывает "принудительный холостой ход". Т.е. на форсунки не идут импульсы и не впрыскивает топливо. Так вот я подумал, может с искрой тоже самое? И как следствие тахосигналом. У меня хоть и трамблер, но искрой управляет комп двигателя.

Дык вот может когда я при записи стартую двигу и прогазовываю чтобы получить ХХ срабатывает "принудительные холостые" и сига минимальное значение пишет около 0??

У меня уже появилась идея как это проверить. Отпишусь.

notme 14.01.2014 11:07

AL_WRC, скорее всего сигнализация пытается выделить из входящего тахо-сигнала импульсы и посчитать их количество за определённый промежуток времени - частоту. "Записанные обороты" являются эталоном частоты, с которым сравнивается значение, получаемое при запуске (естественно разброс полученных параметров неизбежен, поэтому вносится некоторый порог разницы значений). Не заведённым двигатель считается при значениях ниже эталонного. Т.е. превышение "записанной" эталонной частоты говорит о запущенном двигателе. Отключение форсунок и/или искрообразования на части цилиндров при ХХ применяется на больших многоцилиндровых двигателях, но этот режим по идее не должен распространяться на момент запуска двигателя, тем более при низких температурах.

AL_WRC 15.01.2014 03:28

Цитата:

Сообщение от notme (Сообщение 120468)
Отключение форсунок и/или искрообразования на части цилиндров при ХХ применяется на больших многоцилиндровых двигателях, но этот режим по идее не должен распространяться на момент запуска двигателя, тем более при низких температурах.

Не совсем правильно меня поняли. Не частичное отключение для экономии топлива. Принудительный холостой ход это временное отключение подачи во все цилиндры когда при оборотах свыше 2000 отпускаешь педаль газа чтобы обороты снизились.

Ладно, не суть важно.

Результат. Моя теория подтвердилась. Может "природу" происхождения я не правильно определил, но направление верное.
Как я уже говорил когда я записывал обороты у меня все время была трудность - после старта двигателя обороты все время держались повышенные. Приходилось немного прогазовывать. Это и было причиной неправильной записи оборотов.
Вчера я специально проездил 20 км по городу чтобы двигатель и акпп прогрелись полностью и немного прогазовал на месте двигатель чтобы не смотря на мороз сработал вентилятор радиатора. После этого заглушил двигатель, быстро набрал команду записи оборотов и завел. Примерно полторы минуты обороты держались чуть повышенные, 850-900 по ощущениям. И после этого, наконец-то, сами упали до нормальных холостых 700 оборотов. Я подождал в таком режиме минуты две и нажал валет. Т.е. за все время записи я ни разу не тронул педаль газа. Никаких дополнительных элементов к сигналу с тахометра не добавлял, напрямую идет провод с сиги.

Итог: сегодня утром был первый пробный запуск. Температура двигателя была -21. Запуск с брелка прошел успешно. У меня минимальное время установлено 0,6 с. Стартер отработал 0,6 у крутил до тех пор, пока двигатель не запустился и сига "отсекла" стартер. Вообщем все прошло как положено.

notme 16.01.2014 11:30

Цитата:

Сообщение от AL_WRC (Сообщение 120531)
Не совсем правильно меня поняли. Не частичное отключение для экономии топлива. Принудительный холостой ход это временное отключение подачи во все цилиндры когда при оборотах свыше 2000 отпускаешь педаль газа чтобы обороты снизились.

AL_WRC, обороты записываются в момент нажатия кнопки valet, за время до финального нажатия Valet можно многократно останавливать и запускать двигатель, неизвестно только за какой промежуток времени до нажатия кнопки valet берутся посчитанные импульсы... В теории хватит и одной секунды замеров, но кроме теории есть и практика, о которой пока ничего не известно, есть только догадки.

TypeS 21.01.2014 18:04

Проблема актуальна. Сигнализация перестает крутить после прохождения минимального времени работы стартера, а на брелке проходит сигнал, что двигатель заведен. Потом через 2 секунды индикация работы двигателя пропадает, и цикл повторяется. В общем, похоже, что сига дает отсечку по тахометру.
Но всё подключено верно, и обороты хх запомнены тоже верно, всё по инструкции. Куда копать?

TypeS 27.01.2014 08:31

Цитата:

Сообщение от TypeS (Сообщение 120940)
Проблема актуальна. Сигнализация перестает крутить после прохождения минимального времени работы стартера, а на брелке проходит сигнал, что двигатель заведен. Потом через 2 секунды индикация работы двигателя пропадает, и цикл повторяется. В общем, похоже, что сига дает отсечку по тахометру.
Но всё подключено верно, и обороты хх запомнены тоже верно, всё по инструкции. Куда копать?

Проблема решена переподключением провода сигнала оборотов ДВС, от тахометра к первой форсунке.
Видимо косяк всё таки в сигнализации, которая не видит сигнал от тахометра.

Александр138 26.10.2017 05:23

Ребят, для размышления! Тупо попробуйте запретить все сигналы с кан шины! я так 2 года мучался! вроде все настроишь все отлично на следуйщий день опять то не докрутит то перекрутит! отключил все сигналы с кан, запрограмировал тахометр и вот удача! сейчас уже 3 месяц без касиков!


Часовой пояс GMT +4, время: 20:20.

vBulletin® 3.6.4, Copyright ©2000-2026, Jelsoft Enterprises Ltd.
Перевод: RSN-TeaM (zCarot)