Проблема "холодного" автозапуска LX3250
Новичок
 
Регистрация: 09.04.2013
Сообщения: 18
Репутация: 10 AL_WRC репутация 10: верной дорогой идете, товарищ
По умолчанию Проблема "холодного" автозапуска LX3250

Добрый день.

Toyota Corolla Spacio 1998 AE111, Pandora LX3250.

Проблема: недокручивает/перекручивает стартер.

Прошивка последняя, настроена крутить начиная от 0,8 секунд. Стоит отслеживание по тахометру, откалибровано. Теплый двигатель заводит нормельно. С наступлением холодов если температура двигателя опускается меньше ноля происходит следующее: стартую с брелка, первая попытка, крутит совсем чуть-чуть и не заводится, брелок "говорит" не завелась, делает паузу, вторая попытка, заводится и сильно перекручивает стартер.

На авто стоит двигатель 4A-FE. Инжекторный. Подкачивающего топливного насоса не имеет, т.е. топливный насос работает только при заведенном двигателе. Впрыск в коллектор. Двигатель приходится крутить, потому что в топливной магистрали нет давления (пока поднимется давление, пока впрыснет в коллектор и попадет в цилиндры). Имеется дополнительная общая форсунка холодного пуска. Чем холоднее, тем больше топлива она впрыскивает при запуске. Когда двигатель сильно охлаждается масло в нем и жидкость в автомате густеют, кроме того цилиндры холодные. При попытке завести двигатель коленвал вращается медленнее, цилиндры соответственно наполняются медленне и для пуска нужно стартеру покрутить буквально на долю секунды больше. Когда же происходит второй пуск возникает сильное перекручивание стартера, поскольку в цилиндры попало много топлива плюс во вторую попытку в магистрали почти рабочее давление и форсунка холодного пуска еще добавляет порцию топлива. Поэтому двигатель заводится практически мгновенно как только включается стартер. Сильный перекрут по "минимальному времени вращения".

Как я узнал, сига должна обязательно "открутить" минимально установленное время и потом прекратить либо по достижении запрограммированного числа оборотов по тахосигналу, либо докрутить до максимального времени прокрута и "сдаться". У меня минимум настроен 0,8, максимум - 2.

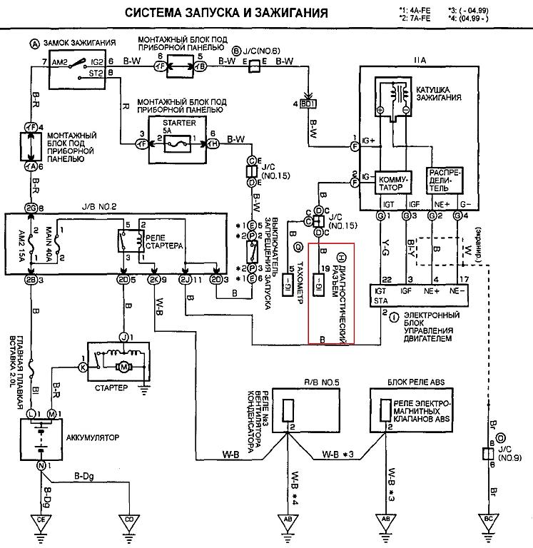
Тахометра на автомобиле нет. Тахосигнал взят с диагностического разъема. Там имеется специальный контакт для подключения тестового тахометра - IG-.
Нажмите на изображение для увеличения
Название: Разъем.jpg
Просмотров: 19510
Размер:	127.5 Кб
ID:	836

Исходя из происходящего предполагаю, что сига как-то не правильно распознает тахосигнал. Она еще при начале пуска двигателя думает, что сигнал соответсвует ХХ, но отрабатывает минимальное время прокручивания 0,8 с. Летом 0,8 хватает, а когда двиг замерзает этого мало. Но сига ошибочно полагает, что достаточно.

Обороты много раз пробовал перезаписать. Вхожу в режим, стартую двиг (естественно прогретый), жду секунд 30 стабильных ХХ и нажимаю Валет.

Если имеет значение - с помощью электронного тахометра узнал, что на разъем IG- импульс приходит 2 раза за один оборот коленвала.

Мой случай схож с http://www.alarmforum.ru/forum12/thread10153.html , но проблемы только с запуском, подключал все добротно.

У меня R1 и R2 подключены к Зажигание 1 и Зажигание 2 соответсвенно, настроены на синхронную работу.

Схема распределителя зажигания
Нажмите на изображение для увеличения
Название: Схема.jpg
Просмотров: 611
Размер:	100.3 Кб
ID:	837

Также в той похожей теме речь ведут о "На тойотах бывает две цепи стартера (для холодного пуска) - силовая и слаботочная"
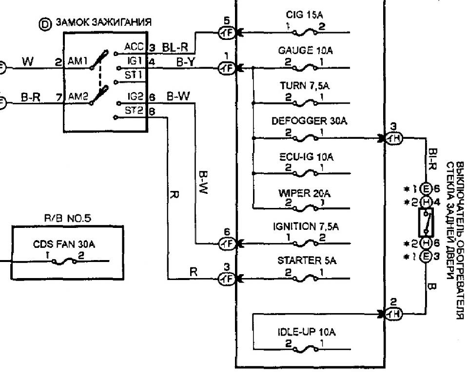
Т.е. замок зажигания такой
Нажмите на изображение для увеличения
Название: Zamok.jpg
Просмотров: 309
Размер:	88.3 Кб
ID:	838

Но согласно полной схеме цепь стартера одна, просто замок стандартный
Нажмите на изображение для увеличения
Название: Zamok Full.jpg
Просмотров: 284
Размер:	87.5 Кб
ID:	839

Кроме того предыдущая у меня была сигналка старлайн Б9 и подключена она была точно также - все работало. Но у нее контроль запуска был по лампе генератора.

Подскажите, в чем может быть проблема с тахосигналом?
  Ответить с цитированием
Авторитет
 
Регистрация: 08.02.2010
Сообщения: 309
Репутация: 363 ярослав репутация 250: уже авторитет
По умолчанию

с форсунки взять тахо.на карине е отлично работает.
  Ответить с цитированием
Новичок
 
Регистрация: 09.04.2013
Сообщения: 18
Репутация: 10 AL_WRC репутация 10: верной дорогой идете, товарищ
По умолчанию

Да, такая возможность есть. Но все же хочется понять в чем проблема-то? Не качественный сигнал? Коммутатору плохо? Кстати, форсунка в отличие от IG- дает 1 импульс на один оборот.
  Ответить с цитированием
Сенсей
 
Аватар для CDriver
 
Регистрация: 01.03.2007
Адрес: Магнитогорск
Сообщения: 3,163
Репутация: 1004 CDriver репутация 900: великолепный маяк
Отправить сообщение для CDriver с помощью ICQ
По умолчанию

что бы понять возьмите осциллограф и посмотрите что там на этом контакте диагностике твориться при запуске...
__________________
С Уважением *******
  Ответить с цитированием
Новичок
 
Регистрация: 09.04.2013
Сообщения: 18
Репутация: 10 AL_WRC репутация 10: верной дорогой идете, товарищ
По умолчанию

Боюсь проблема не в машине.

Просьба к знающим, подтвердите или опровергните слова:
Сигнализация крутит стартер минимально установленное время в любом случае обязательно и продолжает крутить до тех пор, пока не наступит одно из условий - достигнуты записанные обороты или работа стартера длится максимальное установленное время.

После подключения к форсунке и записи оборотов ничего не изменилось. Она крутит "минимальное" время и все.
  Ответить с цитированием
Завсегдатай
 
Регистрация: 31.08.2013
Сообщения: 61
Репутация: 10 solo репутация 10: верной дорогой идете, товарищ
По умолчанию

а если поставить не 0,8 а 1,2 сек?
ну, по крайней мере, на зиму
  Ответить с цитированием
Новичок
 
Регистрация: 09.04.2013
Сообщения: 18
Репутация: 10 AL_WRC репутация 10: верной дорогой идете, товарищ
По умолчанию

Легко. Но хотелось бы устранить проблему, а не обойти.
  Ответить с цитированием
Новичок
 
Регистрация: 26.12.2013
Сообщения: 12
Репутация: 10 TypeS репутация 10: верной дорогой идете, товарищ
По умолчанию

Такая же беда. Когда завожу на холодную стартер крутит 0.8 сек и встает. Со второй попытки уже заводит. Такое чувство, что тахометр дает отсечку. Подцеплял канал тахометра к панели приборов. Запоминал обороты хх. Контакт верный, схемы схожи. LX3257.
  Ответить с цитированием
Новичок
 
Регистрация: 22.09.2011
Сообщения: 5
Репутация: 10 SergeyVL репутация 10: верной дорогой идете, товарищ
По умолчанию

У меня та же проблема, сига LX 3250. Тахо подключен с приборки. Стартер крутит 1,5-2 сек и брелок радостно писчит что машина завелась, хотя это не так. Обороты ХХ прописаны.
  Ответить с цитированием
Авторитет
 
Аватар для J@hNnY
 
Регистрация: 04.08.2011
Сообщения: 428
Репутация: 25 J@hNnY репутация 10: верной дорогой идете, товарищ
По умолчанию

Цитата:
Сообщение от TypeS Посмотреть сообщение
Такая же беда. Когда завожу на холодную стартер крутит 0.8 сек и встает. Со второй попытки уже заводит. Такое чувство, что тахометр дает отсечку. Подцеплял канал тахометра к панели приборов. Запоминал обороты хх. Контакт верный, схемы схожи. LX3257.
Цитата:
Сообщение от SergeyVL Посмотреть сообщение
У меня та же проблема, сига LX 3250. Тахо подключен с приборки. Стартер крутит 1,5-2 сек и брелок радостно писчит что машина завелась, хотя это не так. Обороты ХХ прописаны.
Такая же фигня, но на Pandora 5000. Вот только заметил, что это связано не с температурой, а с напряжением. Когда машина долго постоит и АКБ проседает. Если поездить (подзарядить АКБ) и сразу попробывать АЗ, все работает.
  Ответить с цитированием
Ответ  


Опции темы
Опции просмотра